
以前、音の工房の製品に使用する真空管のペア選別のための「真空管試験機」を製作しました。以前は限定真空管の専用機でしたが今回は汎用の試験機を製作してみました。
真空管試験機でもいろいろな考え方があります。
簡単なものではヒーター切れの確認で導通チェックするものや既定電圧をかけて静的な値のチェックするものがあります。
しかし、真空管は音声信号を増幅する素子ですから音声信号(交流信号)がちゃんと増幅されているかチェックできるものが良いに決まっています。
つまりグリッドに音声信号を入れた時プレート電流がどの程度増幅して電流変化するか確認するのが最低限のチェックではないかと思います。(難しく言うと相互コンダクタンスGm計測になります)
今回製作したのは比較的簡易な方法で計測できる試験機です。
ラジオ温故知新: https://radiodesign.net さんのページに掲載された下記が原典ですで、
https://radiodesign.net/PDF/%E5%88%9D%E6%AD%A9%E3%81%AE%E3%83%A9%E3%82%B8%E3%82%AA/1959-5/tube-checker.pdf
これを現代風にアレンジしたのが今回の試験機です。

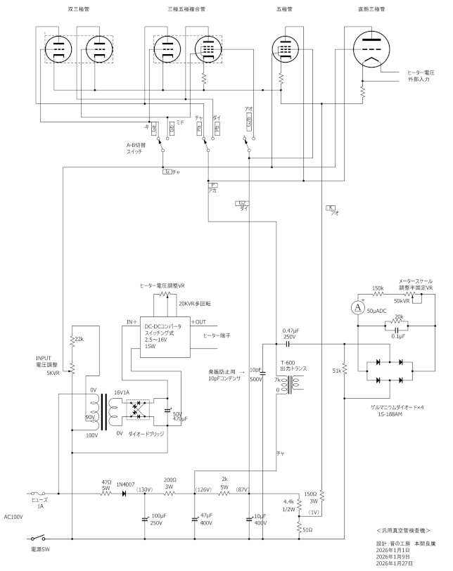
上記が今回製作した回路図です。
回路図のPDFファイルです→https://otonokobo.jp/images/vtester.pdf
プレート電流検出は余っていた東栄変成器さんの出力トランスT-600の1次側7kΩを使い0.47μF250Vのコンデンサで取り出しゲルマニュームダイオード(ショットキーバリアダイオードの方が良いかも)で検波しメーターを振らせています。
メーターは50μAしか手持ちがありませんでしたが100~200μA程度でも十分でしょう。
入力信号はヒーター用のトランス1次側に90Vタップがありましたので分圧して0~2V(50Hz)AC電圧を作って音声信号としています。この信号をグリッドに入れた時のプレート変化をメーターで読み取ります。

使用したトランスです。左がプレート電流検出用の出力トランスT-600で右側がヒーター電源用のトランス16V1Aのものです。

ヒーター電圧はDC-DCコンバーターを使用し2.5~16V可変で設定できます。
Amazonで購入できます→https://amzn.to/4aBHhUQ

DC-DCコンバーター基板上の20kΩの多回転ボリュームを外し外付け多回転ボリュームにして楽にヒーター電圧変更ができるようにしました。
この多回転ボリュームもAmazonで入手できます→https://amzn.to/3ZM6gQo


真空管ソケットです。

部品が揃ったのでシャーシ加工です。

多くの真空管に対応しようとちょっと欲張ってしまいました。


シャーシが小さくちょっとすし詰め状態の配線になりました。
4ピンのUXソケットなどはこれから配線追加していきます。

完成したものです。

実際に12AX7の真空管を測定しています。
メータ下の目盛付きツマミが入力値を設定するツマミでAC50HZの音声信号を0.1Vごとに目盛っています。
メーターはプレート部分で変化した電流を51kΩ負荷につないだ時のAC電圧になるよう調整しました。
12AX7の場合、入力1.1VACの時メータが80%ほど振れます。メーター値50~100%は良品として良いでしょう。
また、12AX7のように内部に2個の回路が入っているものはスイッチで切り替えて簡単に値を見ることができます。これで2個の特性の不ぞろいも確認できます。
そんなに難しい回路でもありませんので興味のある方、電子工作に自信のある方は自作してみませんか。
音の工房→https://otonokobo.jp/
問合せ先→https://otonokobo.jp/contactus/contactus.html